
A48H、A48Y弹簧全启式安全阀@德国NOOK诺克适用于工作温度≤540℃的蒸汽、空气等介质的设备或管路上。作为超压保护装置。是一种由进口静压开启的自动泄压防护装置,它是压力容器最为重要的安全附件之一。
它的功能是:当容器内压力超过某一定值时,依靠介质自身的压力自动开启阀门,迅速排出一定数量的介质。当容器内的压力降到允许值时,阀又自动关闭,使容器内压力始终低于允许压力的上限,自动防止因超压而可能出现的事故,所以安全阀又被称为压力容器的最终保护装置。
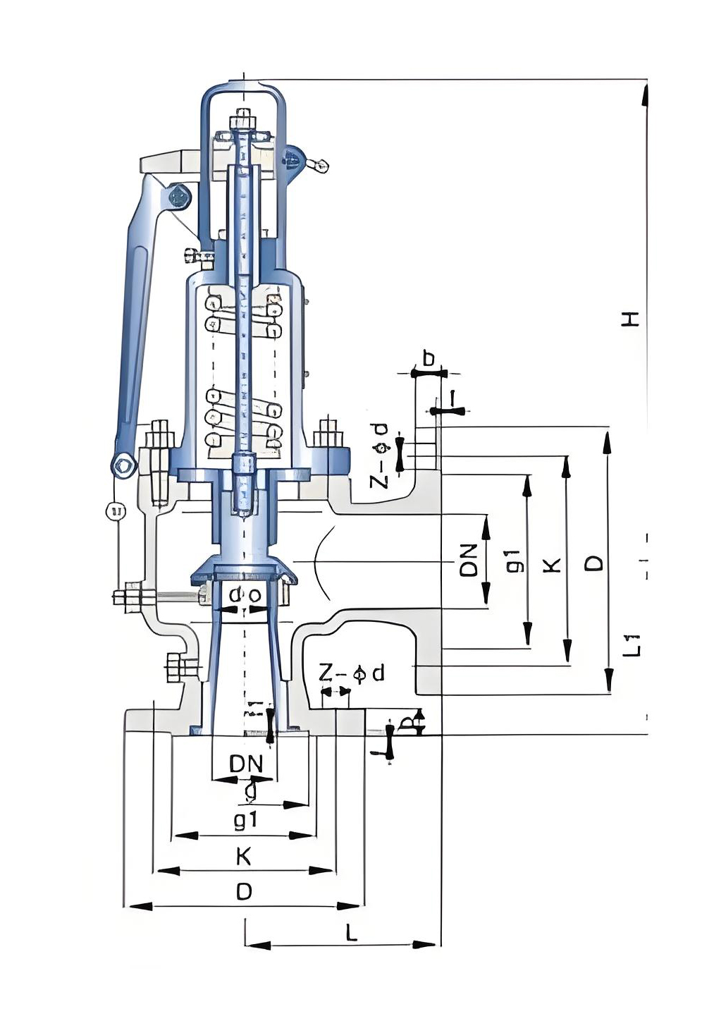
| NO | 零件名称 | 材料 | 
| 1 | 阀体 | WCB | 
| 2 | 阀座 | ZG2Cr13 | 
| 3 | 调节圈 | ZG2Cr13 | 
| 4 | 阀瓣 | 2Cr13 | 
| 5 | 导向套 | 2Cr13 | 
| 6 | 阀盖 | ZG230-450 | 
| 7 | 弹簧 | 50CrVA | 
| 8 | 阀杆 | 2Cr13 | 
| 9 | 扳手 | ZG200-400 | 
| 10 | 调整螺杆 | 45 | 
| 11 | 保护罩 | ZG200-400 | 
| 12 | 密封面材料 | "H"堆焊D507,"Y"堆焊Co基硬质合金 | 
 
| 型号 | 公称通径 | do | D | K | g | g1 | b | f | f1 | Z-ød | f | L | L1 | H | 
| A48Y-16C A48Y-16P A48Y-16R A48H-16C A48H-16P A48H-16R  | 20 | 15 | 105 | 75 | 55 | 16 | 2 | 4-14 | 2 | 110 | 95 | 411 | ||
| 25 | 16 | 115 | 85 | 65 | 16 | 2 | 4-14 | 2 | 110 | 95 | 411 | |||
| 32 | 20 | 140 | 100 | 78 | 18 | 2 | 4-18 | 3 | 115 | 100 | 411 | |||
| 40 | 25 | 150 | 110 | 85 | 18 | 3 | 4-18 | 3 | 120 | 110 | 472 | |||
| 50 | 32 | 165 | 125 | 100 | 20 | 3 | 4-18 | 3 | 135 | 120 | 532 | |||
| 65 | 40 | 185 | 145 | 120 | 20 | 3 | 4-18 | 3 | 160 | 140 | 556 | |||
| 80 | 50 | 200 | 160 | 135 | 20 | 3 | 8-18 | 3 | 170 | 135 | 561 | |||
| 100 | 65 | 220 | 180 | 155 | 20 | 3 | 8-18 | 3 | 195 | 175 | 667 | |||
| 125 | 80 | 250 | 210 | 185 | 22 | 3 | 8-18 | 3 | 210 | 190 | 857 | |||
| 150 | 100 | 285 | 240 | 210 | 24 | 3 | 8-23 | 3 | 255 | 230 | 915 | |||
| 200 | 125 | 340 | 295 | 265 | 26 | 3 | 12-23 | 3 | 300 | 260 | 1073 | |||
| 250 | 150 | 405 | 355 | 320 | 30 | 3 | 12-26 | 4 | 350 | 320 | 1307 | |||
| 300 | 220 | 460 | 410 | 375 | 30 | 4 | 12-26 | 4 | 370 | 350 | 1233 | |||
| 350 | 250 | 520 | 470 | 435 | 34 | 4 | 16-26 | 4 | 500 | 450 | 1711 | |||
| 400 | 280 | 580 | 525 | 485 | 36 | 4 | 16-30 | 4 | 500 | 450 | 1780 | 
| 型号 | 公称通径 | do | D | K | g | g1 | b | f | f1 | Z-ød | f | L | L1 | H | 
| A48Y-25C A48Y-25P A48Y-25R A48H-25C A48H-25P A48H-25R  | 20 | 15 | 105 | 75 | 55 | 16 | 2 | 4-14 | 2 | 110 | 95 | 411 | ||
| 25 | 16 | 115 | 85 | 65 | 16 | 2 | 4-14 | 2 | 110 | 95 | 411 | |||
| 32 | 20 | 140 | 100 | 78 | 18 | 2 | 4-18 | 3 | 115 | 100 | 411 | |||
| 40 | 25 | 150 | 110 | 85 | 18 | 3 | 4-18 | 3 | 120 | 110 | 472 | |||
| 50 | 32 | 165 | 125 | 100 | 20 | 3 | 4-18 | 3 | 135 | 120 | 532 | |||
| 65 | 40 | 185 | 145 | 120 | 22 | 3 | 8-18 | 3 | 160 | 140 | 556 | |||
| 80 | 50 | 200 | 160 | 135 | 22 | 3 | 8-18 | 3 | 170 | 135 | 561 | |||
| 100 | 65 | 230 | 190 | 160 | 24 | 3 | 8-23 | 3 | 195 | 175 | 667 | |||
| 125 | 80 | 270 | 220 | 188 | 28 | 3 | 8-26 | 3 | 210 | 190 | 857 | |||
| 150 | 100 | 300 | 250 | 218 | 30 | 3 | 8-26 | 3 | 255 | 230 | 915 | |||
| 200 | 125 | 360 | 310 | 278 | 34 | 3 | 12-26 | 3 | 300 | 260 | 1073 | |||
| 250 | 150 | 425 | 370 | 332 | 36 | 3 | 12-30 | 4 | 350 | 320 | 1307 | |||
| 300 | 220 | 485 | 430 | 390 | 40 | 4 | 16-30 | 4 | 370 | 350 | 1233 | |||
| 350 | 250 | 555 | 490 | 488 | 48 | 4 | 16-34 | 4 | 500 | 450 | 1711 | |||
| 400 | 280 | 620 | 550 | 505 | 48 | 4 | 16-36 | 4 | 500 | 450 | 1780 | 
| 型号 | 公称通径 | do | D | K | g | g1 | b | f | f1 | Z-ød | f | L | L1 | H | 
| A48Y-40C A48Y-40P A48Y-40R A48H-40C A48H-40P A48H-40R  | 20 | 15 | 105 | 75 | 51 | 55 | 16 | 2 | 4 | 4-14 | 2 | 110 | 95 | 411 | 
| 25 | 16 | 115 | 85 | 58 | 65 | 16 | 2 | 4 | 4-14 | 2 | 110 | 95 | 411 | |
| 32 | 20 | 140 | 100 | 66 | 78 | 18 | 2 | 4 | 4-18 | 3 | 115 | 100 | 411 | |
| 40 | 25 | 150 | 110 | 76 | 85 | 18 | 3 | 4 | 4-18 | 3 | 120 | 110 | 472 | |
| 50 | 32 | 165 | 125 | 88 | 100 | 20 | 3 | 4 | 4-18 | 3 | 135 | 120 | 532 | |
| 65 | 40 | 185 | 145 | 110 | 120 | 22 | 3 | 4 | 8-18 | 3 | 160 | 140 | 556 | |
| 80 | 50 | 200 | 160 | 121 | 135 | 22 | 3 | 4 | 8-18 | 3 | 170 | 135 | 561 | |
| 100 | 65 | 235 | 190 | 150 | 160 | 24 | 3 | 4.5 | 8-23 | 3 | 195 | 175 | 697 | |
| 125 | 80 | 270 | 220 | 176 | 188 | 28 | 3 | 4.5 | 8-26 | 3 | 210 | 190 | 857 | |
| 150 | 100 | 300 | 250 | 204 | 218 | 30 | 3 | 4.5 | 8-26 | 3 | 255 | 230 | 915 | |
| 200 | 125 | 375 | 320 | 260 | 282 | 38 | 3 | 4.5 | 12-30 | 3 | 300 | 260 | 1073 | |
| 250 | 150 | 450 | 385 | 313 | 345 | 42 | 3 | 4.5 | 12-34 | 4 | 350 | 320 | 1307 | |
| 300 | 220 | 515 | 450 | 364 | 408 | 46 | 4 | 4.5 | 16-34 | 4 | 370 | 350 | 1233 | |
| 350 | 250 | 580 | 510 | 422 | 465 | 52 | 4 | 5 | 16-36 | 4 | 500 | 450 | 1711 | |
| 400 | 280 | 660 | 585 | 474 | 535 | 58 | 4 | 5 | 16-41 | 4 | 500 | 450 | 1711 | 
| 型号 | 公称通径 | do | D | K | g | g1 | b | f | f1 | Z-ød | f | L | L1 | H | 
| A48Y-64C A48Y-64P A48Y-64R A48H-64C A48H-64P A48H-64R  | 20 | 10 | 125 | 90 | 51 | 68 | 22 | 2 | 4 | 4-18 | 2 | 96 | 85 | 297 | 
| 25 | 16 | 140 | 100 | 58 | 78 | 22 | 2 | 4 | 4-18 | 2 | 110 | 100 | 310 | |
| 32 | 20 | 155 | 110 | 66 | 82 | 24 | 2 | 4 | 4-23 | 3 | 130 | 110 | 322 | |
| 40 | 25 | 170 | 125 | 76 | 95 | 24 | 3 | 4 | 4-23 | 3 | 135 | 120 | 352 | |
| 50 | 32 | 180 | 135 | 88 | 105 | 26 | 3 | 4 | 4-23 | 3 | 155 | 135 | 425 | |
| 65 | 40 | 205 | 160 | 110 | 130 | 28 | 3 | 4 | 8-23 | 3 | 175 | 160 | 570 | |
| 80 | 50 | 215 | 170 | 121 | 140 | 30 | 3 | 4 | 8-23 | 3 | 175 | 160 | 560 | |
| 100 | 65 | 250 | 200 | 150 | 168 | 32 | 3 | 4.5 | 8-26 | 3 | 195 | 195 | 690 | |
| 150 | 100 | 345 | 280 | 204 | 240 | 38 | 3 | 4.5 | 8-34 | 3 | 280 | 265 | 935 | 
| 型号 | 公称通径 | do | D | K | g | g1 | b | f | f1 | Z-ød | f | L | L1 | H | 
| A48Y-100C A48Y-100P A48Y-100R A48H-100C A48H-100P A48H-100R  | 20 | 10 | 125 | 90 | 51 | 68 | 22 | 2 | 4 | 4-18 | 3 | 96 | 85 | 297 | 
| 25 | 16 | 140 | 100 | 58 | 78 | 24 | 2 | 4 | 4-18 | 2 | 110 | 100 | 310 | |
| 32 | 20 | 155 | 110 | 66 | 82 | 24 | 2 | 4 | 4-23 | 2 | 130 | 110 | 322 | |
| 40 | 25 | 170 | 125 | 76 | 95 | 26 | 3 | 4 | 4-23 | 3 | 135 | 120 | 352 | |
| 50 | 32 | 195 | 145 | 88 | 112 | 28 | 3 | 4 | 4-26 | 3 | 155 | 135 | 425 | |
| 65 | 32 | 220 | 170 | 110 | 138 | 32 | 3 | 4 | 8-26 | 3 | 175 | 160 | 570 | |
| 80 | 40 | 230 | 180 | 121 | 148 | 34 | 3 | 4 | 8-26 | 3 | 175 | 160 | 560 | |
| 100 | 50 | 265 | 210 | 150 | 172 | 38 | 3 | 4.5 | 8-30 | 3 | 195 | 195 | 690 | |
| 150 | 80 | 355 | 290 | 204 | 250 | 46 | 3 | 4.5 | 12-34 | 3 | 280 | 265 | 935 |