
A47H、A47Y带扳手弹簧微启式安全阀@德国NOOK诺克适用于工作温度≤540℃的蒸汽、空气等介质的设备或管路上。作为超压保护装置。是一种由进口静压开启的自动泄压防护装置,它是压力容器最为重要的安全附件之一。
它的功能是:当容器内压力超过某一定值时,依靠介质自身的压力自动开启阀门,迅速排出一定数量的介质。当容器内的压力降到允许值时,阀又自动关闭,使容器内压力始终低于允许压力的上限,自动防止因超压而可能出现的事故,所以安全阀又被称为压力容器的最终保护装置。
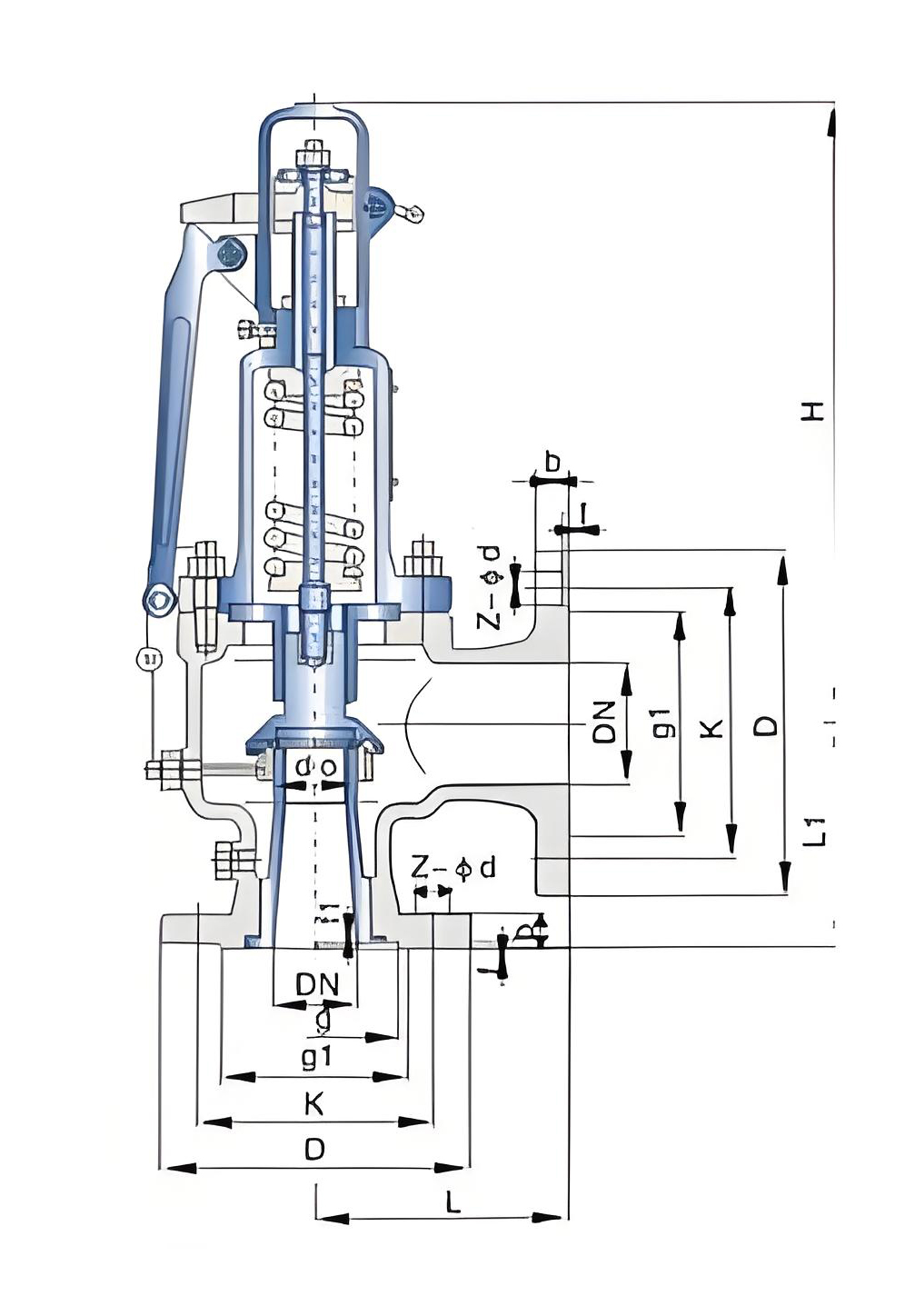
| NO | 零件名称 | 材料 | 
| 1 | 阀体 | WCB | 
| 2 | 阀座 | ZG2Cr13 | 
| 3 | 调节圈 | ZG2Cr13 | 
| 4 | 阀瓣 | 2Cr13 | 
| 5 | 导向套 | 2Cr13 | 
| 6 | 阀盖 | ZG230-450 | 
| 7 | 弹簧 | 50CrVA | 
| 8 | 阀杆 | 2Cr13 | 
| 9 | 扳手 | ZG200-400 | 
| 10 | 调整螺杆 | 45 | 
| 11 | 保护罩 | ZG200-400 | 
| 密封面材料 | "H"堆焊D507,"Y"堆焊Co基硬质合金 | 
 
| 型号 | 通径 | do | D | K | g | g1 | b | f | f1 | Z-ød | DN' | D1 | K1 | g2 | g' | b1 | f' | f1' | Z1-ød1 | L | L1 | ≈H | 
| A47H-16C A47H-16P A47H-16R A47Y-16C A47Y-16P A47Y-16R  | 20 | 15 | 105 | 75 | 55 | 16 | 2 | 4-14 | 20 | 105 | 75 | 55 | 16 | 2 | 4-14 | 100 | 85 | 270 | ||||
| 25 | 20 | 115 | 85 | 65 | 16 | 2 | 4-14 | 25 | 115 | 85 | 65 | 16 | 2 | 4-14 | 100 | 85 | 270 | |||||
| 32 | 25 | 140 | 100 | 78 | 18 | 2 | 4-18 | 32 | 140 | 100 | 78 | 18 | 2 | 4-18 | 115 | 100 | 312 | |||||
| 40 | 32 | 150 | 110 | 85 | 18 | 3 | 4-18 | 40 | 150 | 110 | 85 | 18 | 3 | 4-18 | 120 | 110 | 320 | |||||
| 50 | 40 | 165 | 125 | 100 | 20 | 3 | 4-18 | 50 | 165 | 125 | 100 | 20 | 3 | 4-18 | 135 | 120 | 390 | |||||
| 65 | 50 | 185 | 145 | 120 | 20 | 3 | 4-18 | 65 | 185 | 145 | 120 | 20 | 3 | 4-18 | 140 | 130 | 395 | |||||
| 80 | 65 | 200 | 160 | 135 | 20 | 3 | 8-18 | 80 | 200 | 160 | 135 | 20 | 3 | 8-18 | 160 | 135 | 400 | |||||
| 100 | 80 | 220 | 180 | 155 | 22 | 3 | 8-18 | 100 | 220 | 180 | 155 | 22 | 3 | 8-18 | 170 | 160 | 600 | |||||
| 125 | 100 | 250 | 210 | 185 | 22 | 3 | 8-18 | 125 | 250 | 210 | 185 | 22 | 3 | 8-18 | 190 | 190 | 620 | |||||
| 150 | 125 | 285 | 240 | 210 | 24 | 3 | 8-23 | 150 | 285 | 240 | 210 | 24 | 3 | 8-23 | 205 | 195 | 625 | |||||
| 200 | 150 | 340 | 295 | 265 | 26 | 3 | 12-23 | 200 | 340 | 295 | 265 | 26 | 3 | 12-23 | 240 | 230 | 798 | |||||
| 250 | 200 | 405 | 355 | 320 | 30 | 3 | 12-26 | 250 | 405 | 355 | 320 | 30 | 3 | 12-26 | 350 | 320 | 981 | |||||
| 300 | 250 | 460 | 410 | 375 | 30 | 4 | 12-26 | 300 | 460 | 410 | 375 | 30 | 4 | 12-26 | 350 | 320 | 1005 | |||||
| A47H-25C A47H-25P A47H-25R A47Y-25C A47Y-25P A47Y-25R  | 20 | 15 | 105 | 75 | 55 | 16 | 2 | 4-14 | 20 | 105 | 75 | 55 | 16 | 2 | 4-14 | 100 | 85 | 270 | ||||
| 25 | 20 | 115 | 85 | 65 | 16 | 2 | 4-14 | 25 | 115 | 85 | 65 | 16 | 2 | 4-14 | 100 | 85 | 270 | |||||
| 32 | 25 | 140 | 100 | 78 | 18 | 2 | 4-18 | 32 | 140 | 100 | 78 | 18 | 2 | 4-18 | 115 | 100 | 312 | |||||
| 40 | 32 | 150 | 110 | 85 | 18 | 3 | 4-18 | 40 | 150 | 110 | 85 | 18 | 3 | 4-18 | 120 | 110 | 320 | |||||
| 50 | 40 | 165 | 125 | 100 | 20 | 3 | 4-18 | 50 | 165 | 125 | 100 | 20 | 3 | 4-18 | 135 | 120 | 390 | |||||
| 65 | 50 | 185 | 145 | 120 | 22 | 3 | 8-18 | 65 | 185 | 145 | 120 | 20 | 3 | 4-18 | 140 | 130 | 395 | |||||
| 80 | 65 | 200 | 160 | 135 | 24 | 3 | 8-18 | 80 | 200 | 160 | 135 | 20 | 3 | 8-18 | 160 | 135 | 400 | |||||
| 100 | 80 | 230 | 190 | 160 | 24 | 3 | 8-23 | 100 | 220 | 180 | 155 | 20 | 3 | 8-18 | 170 | 160 | 600 | |||||
| 125 | 100 | 270 | 220 | 188 | 28 | 3 | 8-26 | 125 | 250 | 210 | 185 | 22 | 3 | 8-18 | 190 | 190 | 620 | |||||
| 150 | 125 | 300 | 250 | 218 | 30 | 3 | 8-26 | 150 | 285 | 240 | 210 | 24 | 3 | 8-23 | 205 | 195 | 625 | |||||
| 200 | 150 | 360 | 310 | 278 | 34 | 3 | 12-26 | 200 | 340 | 295 | 265 | 26 | 3 | 12-23 | 240 | 230 | 798 | |||||
| 250 | 200 | 425 | 370 | 332 | 36 | 3 | 12-30 | 250 | 405 | 355 | 320 | 30 | 3 | 12-26 | 350 | 320 | 981 | |||||
| 300 | 250 | 485 | 430 | 390 | 40 | 4 | 16-30 | 300 | 460 | 410 | 375 | 30 | 4 | 12-26 | 350 | 320 | 1005 | |||||
| A47H-40C A47H-40P A47H-40R A47Y-40C A47Y-40P A47Y-40R  | 20 | 15 | 105 | 75 | 51 | 55 | 16 | 2 | 4 | 4-14 | 20 | 105 | 75 | 55 | 16 | 2 | 4-14 | 100 | 85 | 270 | ||
| 25 | 20 | 115 | 85 | 58 | 65 | 16 | 2 | 4 | 4-14 | 25 | 115 | 85 | 65 | 16 | 2 | 4-14 | 100 | 85 | 270 | |||
| 32 | 25 | 140 | 100 | 66 | 78 | 18 | 2 | 4 | 4-18 | 32 | 140 | 100 | 78 | 18 | 2 | 4-18 | 115 | 100 | 312 | |||
| 40 | 32 | 150 | 110 | 76 | 85 | 18 | 3 | 4 | 4-18 | 40 | 150 | 110 | 85 | 18 | 3 | 4-18 | 120 | 110 | 320 | |||
| 50 | 40 | 165 | 125 | 88 | 100 | 20 | 3 | 4 | 4-18 | 50 | 165 | 125 | 100 | 20 | 3 | 4-18 | 135 | 120 | 390 | |||
| 65 | 50 | 185 | 145 | 110 | 120 | 22 | 3 | 4 | 8-18 | 65 | 185 | 145 | 120 | 20 | 3 | 4-18 | 140 | 130 | 395 | |||
| 80 | 65 | 200 | 160 | 121 | 135 | 22 | 3 | 4 | 8-18 | 80 | 200 | 160 | 135 | 20 | 3 | 8-18 | 160 | 135 | 400 | |||
| 100 | 80 | 235 | 190 | 150 | 160 | 24 | 3 | 4.5 | 8-23 | 100 | 220 | 180 | 155 | 22 | 3 | 8-18 | 170 | 160 | 600 | |||
| 125 | 100 | 270 | 220 | 176 | 188 | 28 | 3 | 4.5 | 8-26 | 125 | 250 | 210 | 185 | 22 | 3 | 8-18 | 190 | 190 | 620 | |||
| 150 | 125 | 300 | 250 | 204 | 218 | 30 | 3 | 4.5 | 8-26 | 150 | 285 | 240 | 210 | 24 | 3 | 8-23 | 205 | 195 | 625 | |||
| 200 | 150 | 375 | 320 | 260 | 282 | 38 | 3 | 4.5 | 12-30 | 200 | 340 | 295 | 265 | 26 | 3 | 12-23 | 240 | 230 | 798 | |||
| 250 | 200 | 450 | 385 | 313 | 345 | 42 | 3 | 4.5 | 12-34 | 250 | 405 | 355 | 320 | 30 | 3 | 12-26 | 350 | 320 | 981 | |||
| 300 | 250 | 515 | 450 | 364 | 408 | 46 | 4 | 4.5 | 16-34 | 300 | 460 | 410 | 375 | 30 | 4 | 12-26 | 350 | 320 | 1005 | |||
| A47H-64C A47H-64P A47H-64R A47Y-64C A47Y-64P A47Y-64R  | 20 | 15 | 130 | 90 | 51 | 68 | 20 | 2 | 4 | 4-18 | 20 | 105 | 75 | 55 | 51 | 16 | 2 | 4 | 4-14 | 100 | 95 | 301 | 
| 25 | 20 | 140 | 100 | 58 | 78 | 22 | 2 | 4 | 4-18 | 25 | 115 | 85 | 65 | 58 | 16 | 2 | 4 | 4-14 | 100 | 95 | 301 | |
| 32 | 25 | 155 | 110 | 66 | 82 | 24 | 2 | 4 | 4-23 | 32 | 140 | 100 | 78 | 66 | 18 | 2 | 4 | 4-18 | 115 | 105 | 312 | |
| 40 | 32 | 170 | 125 | 76 | 95 | 24 | 3 | 4 | 4-23 | 40 | 150 | 110 | 85 | 76 | 18 | 3 | 4 | 4-18 | 135 | 115 | 366 | |
| 50 | 40 | 180 | 135 | 88 | 105 | 26 | 3 | 4 | 4-23 | 50 | 165 | 125 | 100 | 88 | 20 | 3 | 4 | 4-18 | 160 | 125 | 396 | |
| 65 | 50 | 205 | 160 | 110 | 130 | 28 | 3 | 4 | 8-23 | 65 | 185 | 145 | 120 | 110 | 22 | 3 | 4 | 8-18 | 175 | 160 | 570 | |
| 80 | 65 | 215 | 170 | 121 | 140 | 30 | 3 | 4 | 8-23 | 80 | 200 | 160 | 135 | 121 | 22 | 3 | 4 | 8-18 | 175 | 160 | 565 | |
| 100 | 80 | 250 | 200 | 150 | 168 | 32 | 3 | 4.5 | 8-26 | 100 | 235 | 190 | 160 | 150 | 24 | 3 | 4.5 | 8-23 | 190 | 180 | 597 | |
| 150 | 100 | 345 | 280 | 204 | 240 | 38 | 3 | 4.5 | 8-34 | 150 | 300 | 250 | 218 | 204 | 30 | 3 | 4.5 | 8-26 | 280 | 260 | 738 | |
| A47H-100C A47H-100P A47H-100R A47Y-100C A47Y-100P A47Y-100R  | 20 | 15 | 130 | 90 | 51 | 68 | 22 | 2 | 4 | 4-18 | 20 | 105 | 75 | 55 | 51 | 16 | 2 | 4 | 4-14 | 100 | 95 | 301 | 
| 25 | 20 | 140 | 100 | 58 | 78 | 24 | 2 | 4 | 4-18 | 25 | 115 | 85 | 65 | 58 | 16 | 2 | 4 | 4-14 | 100 | 95 | 301 | |
| 32 | 25 | 155 | 110 | 66 | 82 | 24 | 2 | 4 | 4-23 | 32 | 140 | 100 | 78 | 66 | 18 | 2 | 4 | 4-18 | 115 | 105 | 312 | |
| 40 | 32 | 170 | 125 | 76 | 95 | 26 | 3 | 4 | 4-23 | 40 | 150 | 110 | 85 | 76 | 18 | 3 | 4 | 4-18 | 135 | 115 | 366 | |
| 50 | 40 | 195 | 145 | 88 | 112 | 28 | 3 | 4 | 4-26 | 50 | 165 | 125 | 100 | 88 | 20 | 3 | 4 | 4-18 | 160 | 125 | 396 | |
| 65 | 50 | 220 | 170 | 110 | 138 | 32 | 3 | 4 | 8-26 | 65 | 185 | 145 | 120 | 110 | 22 | 3 | 4 | 8-18 | 175 | 160 | 570 | |
| 80 | 65 | 230 | 180 | 121 | 148 | 34 | 3 | 4 | 8-26 | 80 | 200 | 160 | 135 | 121 | 22 | 3 | 4 | 8-18 | 175 | 160 | 565 | |
| 100 | 80 | 265 | 210 | 150 | 172 | 38 | 3 | 4.5 | 8-30 | 100 | 235 | 190 | 160 | 150 | 24 | 3 | 4.5 | 8-23 | 190 | 180 | 597 | |
| 150 | 100 | 355 | 290 | 204 | 250 | 46 | 3 | 4.5 | 12-34 | 150 | 300 | 250 | 218 | 204 | 30 | 3 | 4.5 | 8-26 | 280 | 260 | 738 |